新型提供一種大規模生產活毒廢水處理系統冷熱能交換節能裝置,包括活毒廢水收集罐、活毒廢水滅活罐、夾套系統和計算機PLC自控系統,收集罐出液口通過閥門與滅活罐進液口相連通,夾套系統包括夾套和第二夾套以及連接在夾套和第二夾套之間的管道和第二管道,管道或第二管道上設置有一用于使夾套系統內的熱導介質循環起來的夾套循環泵。本實用新型裝置通過在活毒廢水收集罐和活毒廢水滅活罐的表面呈螺旋狀焊接夾套和第二夾套,實現能量交換,大大減少了能源的浪費;利用特定導熱介質,通過循環泵使導熱介質在密閉夾套內循環運動,從而使能量在動態狀態下傳遞利用,并降低了液體在重復排放和加注過程中的流失浪費。

權利要求書
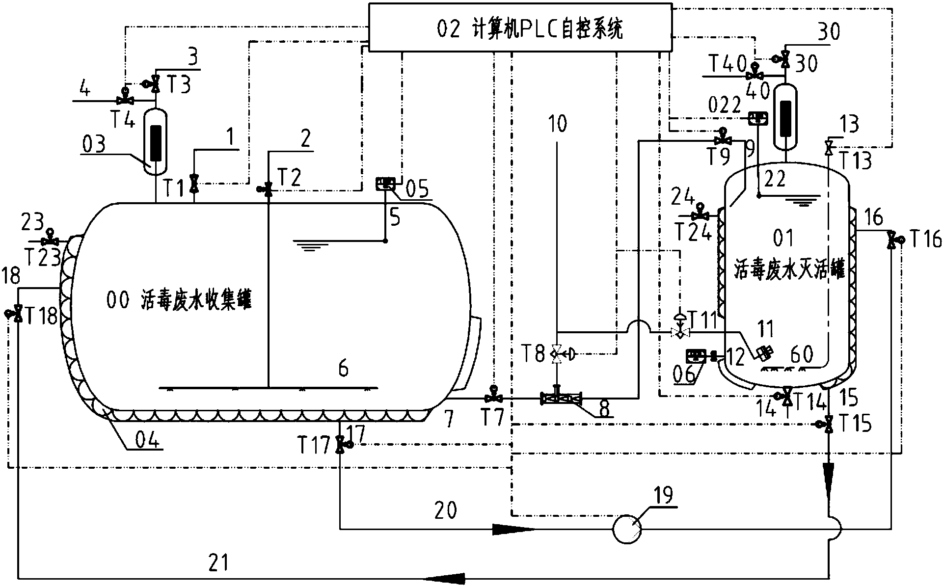
1.一種大規模生產活毒廢水處理系統冷熱能交換節能裝置,包括活毒廢水收集罐(00)和活毒廢水滅活罐(01),收集罐出液口(7)通過閥門與滅活罐進液口(9)相連通,其特征在于,所述裝置還設置有一夾套系統,所述夾套系統包括分別焊接在活毒廢水收集罐(00)和活毒廢水滅活罐(01)的罐體上的夾套(04)和第二夾套(08)以及連接在夾套(04)和第二夾套(08)之間的管道(20)和第二管道(21),管道(20)或第二管道(21)上設置有一用于使夾套系統內的熱導介質循環起來的夾套循環泵(19)。
2.根據權利要求1所述的大規模生產活毒廢水處理系統冷熱能交換節能裝置,其特征在于,所述夾套(04)和第二夾套(08)都為U型橫截面的半開式管體,夾套(04)的開口側接觸活毒廢水收集罐(00)的罐體且整個管體呈螺旋狀焊接在活毒廢水收集罐(00)的罐體上;第二夾套(08)的開口側接觸活毒廢水滅活罐(01)的罐體且整個管體呈螺旋狀焊接在活毒廢水滅活罐(01)的罐體上。
3.根據權利要求2所述的大規模生產活毒廢水處理系統冷熱能交換節能裝置,其特征在于,所述夾套(04)的兩端分別設有夾套進口(18)和夾套出口(17),第二夾套(08)的兩端分別設有第二夾套進口(16)和第二夾套出口(15),管道(20)連接在夾套出口(17)和第二夾套進口(16)之間,第二管道(21)連接到夾套進口(18)和第二夾套出口(15)之間。
4.根據權利要求3所述的大規模生產活毒廢水處理系統冷熱能交換節能裝置,其特征在于,夾套(04)和第二夾套(08)的上部分別設置有用作所述夾套系統熱導介質的填料口的夾套補液口(23)和第二夾套補液口(24),夾套補液口(23)處設有閥門(T23),第二夾套補液口(24)處設有閥門(T24)。
5.根據權利要求4所述的大規模生產活毒廢水處理系統冷熱能交換節能裝置,其特征在于,所述活毒廢水收集罐(00)為中空的罐體結構,包括位于罐體上部的收集罐進液口(1)、位于罐體下部的收集罐出液口(7)、收集罐排氣口(3)和收集罐進氣口(4),收集罐排氣口(3)和收集罐進氣口(4)處分別設置有用于控制壓縮空氣進出的閥門(T3)和閥門(T4),并且二者通過空氣過濾器(03)連通活毒廢水收集罐(00)的罐體。
6.根據權利要求5所述的大規模生產活毒廢水處理系統冷熱能交換節能裝置,其特征在于,活毒廢水收集罐(00)的罐體上還設置有收集罐液位監測元件安裝口(5),用于監測活毒廢水收集罐(00)的罐體內液位的收集罐液位監測元件(05)安裝到所述收集罐液位監測元件安裝口(5)。
7.根據權利要求6所述的大規模生產活毒廢水處理系統冷熱能交換節能裝置,其特征在于,所述收集罐液位監測元件(05)通過螺紋連接方式或焊接方式安裝到所述收集罐液位監測元件安裝口(5)。
8.根據權利要求7所述的大規模生產活毒廢水處理系統冷熱能交換節能裝置,其特征在于,所述活毒廢水收集罐(00)的罐體上還設置有空氣分布混勻器進氣口(2),該進氣口處設置有閥門(T2),且該進氣口與位于活毒廢水收集罐(00)的罐體內的空氣分布混勻器(6)相連通。
9.根據權利要求4所述的大規模生產活毒廢水處理系統冷熱能交換節能裝置,其特征在于,所述活毒廢水滅活罐(01)為中空的罐體結構,包括位于罐體上部的滅活罐進液口(9)、位于罐體下部的滅活罐出液口(14)、滅活罐排氣口(30)和滅活罐進氣口(40),滅活罐排氣口(30)和滅活罐進氣口(40)處分別設置有用于控制壓縮空氣進出的閥門(T30)和閥門(T40),并且二者通過第二空氣過濾器(07)連通活毒廢水滅活罐(01)的罐體。
10.根據權利要求9所述的大規模生產活毒廢水處理系統冷熱能交換節能裝置,其特征在于,所述活毒廢水滅活罐(01)的罐體上還設置有第二空氣分布混勻器進氣口(13),該進氣口處設置有閥門(T13),且該進氣口與位于活毒廢水滅活罐(01)的罐體內的第二空氣分布混勻器(60)相連通。
11.根據權利要求10所述的大規模生產活毒廢水處理系統冷熱能交換節能裝置,其特征在于,所述活毒廢水滅活罐(01)的罐體上還設置有溫度監測元件安裝口(12)和滅活罐液位監測元件安裝口(22),用于實時監測活毒廢水滅活罐(01)的罐體內溫度的溫度監測元件(06)安裝于所述溫度監測元件安裝口(12),用于監測活毒廢水滅活罐01的罐體內液位的滅活罐液位監測元件(022)安裝到所述滅活罐液位監測元件安裝口(22)。
12.根據權利要求1至11任一項所述的大規模生產活毒廢水處理系統冷熱能交換節能裝置,其特征在于,所述活毒廢水收集罐(00)的收集罐出液口(7)和活毒廢水滅活罐(01)的滅活罐進液口(9)之間設置有蒸汽預熱器(8),蒸汽預熱器(8)設置有蒸汽進氣口(10),該蒸汽進氣口處設置有閥門(T8);蒸汽進氣口(10)與設置在活毒廢水滅活罐(01)的罐體內的蒸汽噴射閥(11)相連通,且在二者之間設置閥門(T11)。
13.根據權利要求12所述的大規模生產活毒廢水處理系統冷熱能交換節能裝置,其特征在于,還包括一計算機PLC自控系統(02),所述收集罐液位監測元件(05)、滅活罐液位監測元件(022)、溫度監測元件(06)、蒸汽預熱器(8)、蒸汽噴射閥(11)以及各閥門均電連接到計算機PLC自控系統(02)。
說明書
大規模生產活毒廢水處理系統冷熱能交換節能裝置
技術領域
本實用新型屬于環境工程及生物學技術領域,具體涉及一種通過能量交換利用、減少能源浪費的大規模生產活毒廢水處理系統冷熱能交換節能裝置。
背景技術
隨著能源的日益緊張,節能問題成為當今企業關注的重點,余熱資源的回收和利用也越來越受到重視。特別是大規模生產過程中的能源消耗是企業中的一項重要成本,但是目前為止,特別是獸用制藥企業很少能將余熱和廢能進行合理回收和利用,大部分企業是用冷能將其中和掉并排放,期間除了浪費了熱能還消耗了相應的冷能。
本工藝裝置是專門針對大規模生產活毒廢水處理系統設計的。活毒廢水處理系統是用來對生產或檢驗產生的帶有活細胞、活病毒或活細菌生物廢水進行收集、滅活處理。在生產過程中產生的生物廢水被傳輸到活毒廢水收集罐中,當收集罐中的廢水液位達到預設的液位時,利用泵或空壓將其傳輸到活毒廢水滅活罐中,在滅活罐中利用工業蒸汽對其加熱到100℃以上并維持30min進行熱滅活,滅活后的無毒廢水專門降溫后排放,這種方式浪費大量的能源。因此,設計一種既能利用活毒廢水滅活罐中的熱能給活毒廢水收集罐加溫,同時又能利用活毒廢水收集罐的冷能給活毒廢水滅活罐降溫的裝置是非常必要的。
實用新型內容
為了解決上述問題,本實用新型提供一種通過能量交換利用減少能源浪費的工作可靠性的大規模生產活毒廢水處理系統冷熱能交換節能裝置。
本實用新型的上述目的是由以下技術方案來實現的:
一種大規模生產活毒廢水處理系統冷熱能交換節能裝置,包括活毒廢水收集罐(00)和活毒廢水滅活罐(01),收集罐出液口(7)通過閥門與滅活罐進液口(9)相連通,所述裝置還設置有一夾套系統,所述夾套系統包括分別焊接在活毒廢水收集罐(00)和活毒廢水滅活罐(01)的罐體上的夾套(04)和第二夾套(08)以及連接在夾套(04)和第二夾套(08)之間的管道(20)和第二管道(21),管道(20)或第二管道(21)上設置有一用于使夾套系統內的熱導介質循環起來的夾套循環泵(19)。
上述大規模生產活毒廢水處理系統冷熱能交換節能裝置中,所述夾套(04)和第二夾套(08)都為U型橫截面的半開式管體,夾套(04)的開口側接觸活毒廢水收集罐(00)的罐體且整個管體呈螺旋狀焊接在活毒廢水收集罐(00)的罐體上;第二夾套(08)的開口側接觸活毒廢水滅活罐(01)的罐體且整個管體呈螺旋狀焊接在活毒廢水滅活罐(01)的罐體上。
上述大規模生產活毒廢水處理系統冷熱能交換節能裝置中,所述夾套(04)的兩端分別設有夾套進口(18)和夾套出口(17),第二夾套(08)的兩端分別設有第二夾套進口(16)和第二夾套出口(15),管道(20)連接在夾套出口(17)和第二夾套進口(16)之間,第二管道(21)連接到夾套進口(18)和第二夾套出口(15)之間。
上述大規模生產活毒廢水處理系統冷熱能交換節能裝置中,夾套(04)和第二夾套(08)的上部分別設置有用作所述夾套系統熱導介質的填料口的夾套補液口(23)和第二夾套補液口(24),夾套補液口(23)處設有閥門(T23),第二夾套補液口(24)處設有閥門(T24)。
上述大規模生產活毒廢水處理系統冷熱能交換節能裝置中,所述活毒廢水收集罐(00)為中空的罐體結構,包括位于罐體上部的收集罐進液口(1)、位于罐體下部的收集罐出液口(7)、收集罐排氣口(3)和收集罐進氣口(4),收集罐排氣口(3)和收集罐進氣口(4)處分別設置有用于控制壓縮空氣進出的閥門(T3)和閥門(T4),并且二者通過空氣過濾器(03)連通活毒廢水收集罐(00)的罐體。
上述大規模生產活毒廢水處理系統冷熱能交換節能裝置中,活毒廢水收集罐(00)的罐體上還設置有收集罐液位監測元件安裝口(5),用于監測活毒廢水收集罐(00)的罐體內液位的收集罐液位監測元件(05)安裝到所述收集罐液位監測元件安裝口(5)。
上述大規模生產活毒廢水處理系統冷熱能交換節能裝置中,所述收集罐液位監測元件(05)通過螺紋連接方式或焊接方式安裝到所述收集罐液位監測元件安裝口(5)。
上述大規模生產活毒廢水處理系統冷熱能交換節能裝置中,所述活毒廢水收集罐(00)的罐體上還設置有空氣分布混勻器進氣口(2),該進氣口處設置有閥門(T2),且該進氣口與位于活毒廢水收集罐(00)的罐體內的空氣分布混勻器(6)相連通。
上述大規模生產活毒廢水處理系統冷熱能交換節能裝置中,所述活毒廢水滅活罐(01)為中空的罐體結構,包括位于罐體上部的滅活罐進液口(9)、位于罐體下部的滅活罐出液口(14)、滅活罐排氣口(30)和滅活罐進氣口(40),滅活罐排氣口(30)和滅活罐進氣口(40)處分別設置有用于控制壓縮空氣進出的閥門(T30)和閥門(T40),并且二者通過第二空氣過濾器(07)連通活毒廢水滅活罐(01)的罐體。
上述大規模生產活毒廢水處理系統冷熱能交換節能裝置中,所述活毒廢水滅活罐(01)的罐體上還設置有第二空氣分布混勻器進氣口(13),該進氣口處設置有閥門(T13),且該進氣口與位于活毒廢水滅活罐(01)的罐體內的第二空氣分布混勻器(60)相連通。
上述大規模生產活毒廢水處理系統冷熱能交換節能裝置中,所述活毒廢水滅活罐(01)的罐體上還設置有溫度監測元件安裝口(12)和滅活罐液位監測元件安裝口(22),用于實時監測活毒廢水滅活罐(01)的罐體內溫度的溫度監測元件(06)安裝于所述溫度監測元件安裝口(12),用于監測活毒廢水滅活罐01的罐體內液位的滅活罐液位監測元件(022)安裝到所述滅活罐液位監測元件安裝口(22)。
上述大規模生產活毒廢水處理系統冷熱能交換節能裝置中,所述活毒廢水收集罐(00)的收集罐出液口(7)和活毒廢水滅活罐(01)的滅活罐進液口(9)之間設置有蒸汽預熱器(8),蒸汽預熱器(8)設置有蒸汽進氣口(10),該蒸汽進氣口處設置有閥門(T8);蒸汽進氣口(10)與設置在活毒廢水滅活罐(01)的罐體內的蒸汽噴射閥(11)相連通,且在二者之間設置閥門(T11)。
上述大規模生產活毒廢水處理系統冷熱能交換節能裝置還包括一計算機PLC自控系統(02),所述收集罐液位監測元件(05)、滅活罐液位監測元件(022)、溫度監測元件(06)、蒸汽預熱器(8)、蒸汽噴射閥(11)以及各閥門均電連接到計算機PLC自控系統(02)。
本實用新型采用上述技術方案,取得以下技術效果:本實用新型裝置通過在活毒廢水收集罐和活毒廢水滅活罐的表面呈螺旋狀焊接夾套和第二夾套,實現能量交換,即將需要降溫的已滅活廢水的熱能傳遞給需要升溫的常溫活毒廢水,同時將需要升溫的活毒廢水的冷能傳遞給需要降溫的高溫滅活廢水,從而同時滿足了系統中需冷和需熱設備的各自所求,同時通過能量的交換利用,大大減少了能源的浪費;利用特定導熱介質,通過循環泵使導熱介質在密閉夾套內循環運動,從而使能量在動態狀態下傳遞利用,導熱介質的利用一方面提高了導熱效率,另外介質在密閉夾套內的循環使用降低了液體在重復排放和加注過程中的流失浪費;本實用新型裝置通過計算機自動控制系統來實現過程控制,操作更加準確,能量更能合理高效傳遞利用。

污水處理設備聯系方式:
銷售熱線:010-8022-5898
手機號碼:186-1009-4262
污水處理欄目網址:http://www.n8534.cn/ws/